【摘要】
基于多维传感器与人工智能技术融合构建的低空防控体系,能够实现对无人机等飞行器的精准感知与智能管控,为高密度城市环境下的公共安全治理和低空经济发展提供关键技术支撑。
引言
随着技术演进,低空经济正逐步由理论构想迈向实际应用。以无人机、eVTOL为代表的低空飞行设备日益深度嵌入城市运行系统,在物流配送、交通出行、环境监测等领域带来显著效率提升。然而,这一发展趋势也伴随着一系列新型安全隐患。“黑飞”现象频发,非法航拍侵犯隐私,甚至潜在的恶意载具威胁,已不再是虚构场景,而是城市管理中亟需应对的现实挑战。传统安防手段在面对三维立体空间中的动态目标时,暴露出响应滞后、覆盖不足等问题。
在此背景下,一种集探测、识别、跟踪与处置于一体的智能化“低空防控网”应运而生。该系统以前端多源传感器为感知基础,以AI算法为核心驱动力,形成闭环式技术架构。目前,多个特大城市的政法及公安机构已启动试点部署,致力于打造一张无形却高效的城市空中防护屏障。该网络不仅要求具备“看得见、辨得清”的能力,更强调“判得准、反应快”,旨在实现安全保障与产业发展的有机协同。
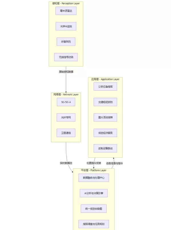
一、低空安防网的技术架构与核心组成
一套高效的低空安防体系依赖于分层设计、功能解耦且协同运作的整体架构。通常可划分为四个关键层级:
- 感知层:负责信息采集
- 网络层:承担数据传输
- 平台层:执行数据融合与决策分析
- 应用层:实现业务落地与联动控制
各层级通过标准化接口互联互通,构成一个结构清晰、响应敏捷的技术生态。
1.1 系统架构设计
城市级低空安防系统的逻辑结构可通过下图直观呈现:
感知层(Perception Layer)
作为系统的“感官中枢”,由广泛分布于城市空间的多种异构传感器构成,持续采集低空区域内的原始物理信号,确保全天候、全时段的目标捕获能力。
网络层(Network Layer)
扮演“神经传导”角色,依托5G/5G-A、光纤专网等高速、低时延通信技术,将前端海量传感数据稳定、实时地回传至中心处理平台。
平台层(Platform Layer)
相当于系统的“智能大脑”,集中完成多源数据融合、目标轨迹建模、行为研判与风险评估,并生成统一的低空态势图谱,向上层应用开放标准服务接口。
应用层(Application Layer)
面向具体业务场景输出能力,如公安指挥调度、重大活动安保、城市交通监管等,并可根据预警等级自动触发反制装置,完成闭环处置流程。
1.2 多维感知层的深度解析
感知能力是决定整个防控体系效能上限的关键。单一类型传感器受限于物理特性,难以适应复杂多变的城市电磁与地理环境。因此,采用多类型、多模态传感器融合探测,已成为主流技术路径。
1.2.1 毫米波雷达(Millimeter-Wave Radar):全天候“哨兵”
工作频段位于30–300GHz之间,波长介于微波与红外之间,具备独特的穿透性与探测优势。
核心作用:执行“首次发现”任务,作为探测链条的起点,实现广域范围内可疑目标的快速捕捉与初步锁定。
技术优势:
- 强环境适应性:对雨雪、雾霾、烟尘等具有优异穿透能力,有效弥补光学设备在恶劣天气下的失效问题。
- 高精度参数获取:可精确测定目标的距离、速度和方位角,为后续跟踪与预测提供高质量初始数据。
- 抗干扰性能佳:高频段使用使其受地面杂波和常见无线信号干扰较小。
面临挑战:
- 识别能力局限:仅能获取RCS(雷达散射截面积)等物理特征,无法直接区分无人机、鸟类或漂浮物,易引发误报。
- 微型目标探测难:对于RCS极小、飞行缓慢的微型无人机,探测距离和稳定性可能下降。
部署策略:普遍采用相控阵体制,在城市制高点及重点防护区域周边进行多节点布设,构建交叉覆盖的雷达探测网,消除盲区。
1.2.2 光学AI监控(Optical AI Surveillance):精准识别“鹰眼”
将传统视频监控与人工智能深度融合,是完成目标“确认”与“分类”的关键环节。
核心作用:在毫米波雷达初步定位引导下,实现对目标的视觉聚焦、精确识别与持续追踪。
技术实现方式:
- 前端硬件:配备高清、高倍率变焦云台摄像机(PTZ),集成红外热成像模块,支持夜间及隐蔽目标探测。
- 智能算法:嵌入基于深度学习的目标检测模型(如YOLO系列、Faster R-CNN改进型),经大量无人机图像训练后,可在复杂背景中实现秒级识别,准确区分无人机、鸟类、气球等不同对象。
- 雷视联动机制(Radar-Vision Fusion):雷达一旦发现目标,立即将其三维坐标推送至光学系统,后者据此自动调整云台方向并变焦锁定目标,实现“雷达引导—光学确认”的无缝衔接。
突出价值:
- 识别精度高:提供丰富的图像细节,可用于判断机型、挂载情况等,大幅降低虚警率。
- 支持行为分析:结合轨迹数据,可进一步分析飞行意图,辅助风险等级判定。
通过持续的动态跟踪,能够对目标的飞行路径、速度波动、悬停或盘旋等行为特征进行深入分析,为判断其飞行意图提供有力支撑。
利旧改造
可充分利用城市中已广泛部署的视频监控设备,通过软件升级或加装AI智能分析网关的方式实现智能化转型,大幅降低系统建设投入成本。
1.2.3 听音阵列(Acoustic Array):隐蔽目标的“捕手”
在高楼遮挡导致视线受阻(NLOS,非视距环境)或夜间等光学与雷达探测受限的场景下,听音阵列成为一种高效的补充探测方式。
核心作用
利用被动接收无人机螺旋桨运转时产生的声学信号,实现对目标的探测、空间定位及类型识别。
技术原理
麦克风阵列:由多个高灵敏度麦克风按特定几何结构排布组成,用于捕捉空间中的声音分布。
波束成形(Beamforming):通过分析各麦克风接收到信号之间的相位差异,将拾音方向聚焦于某一特定空间区域,同时抑制其他方向的噪声干扰。
声纹识别:将采集到的声音频谱特征与预存的无人机声纹数据库比对,结合机器学习算法,识别出具体机型。
应用场景
城市峡谷:在密集高层建筑之间,声波相较于电磁波具有更强的绕射和反射能力,使得系统能探测到视线外的飞行器。
夜间静默环境:当背景噪声较低时,系统的探测距离和定位精度显著提升。
特定类型目标:对于不发射无线电信号的自制或改装类无人机,听音阵列是少数可行的有效探测手段之一。
1+1>2
1.2.4 无线信号侦测(RF Signal Detection):溯源反制的“猎犬”
大多数消费级与工业级无人机依赖无线电链路完成遥控指令传输与图像回传。无线信号侦测系统正是基于这一关键弱点展开工作。
核心作用
通过被动监听无人机与其遥控器之间的通信信号,实现目标的发现、识别、定位以及操作者位置追溯。
关键技术
协议破解与特征库:系统内置主流品牌(如大疆、道通等)无人机通信协议的特征数据。通过对截获信号进行解调与模式匹配,可快速识别品牌、型号甚至唯一电子ID。
测向与定位:采用TDOA(到达时间差)或AOA(到达角度)等算法,结合多站点协同侦测,反推出无人机及飞手的精确地理坐标。
独特价值
源头打击:精准定位飞手是其他传感器难以实现的关键能力,为执法部门从根源上遏制“黑飞”行为提供了直接技术支持。
预警前置:在无人机尚未进入重点防护区域时,仅凭其开机发出的遥控信号即可被提前发现,实现更早阶段的预警响应。
身份识别:针对已完成实名登记的合法飞行器,可通过读取电子ID快速确认归属信息,支持“白名单”机制下的高效通行管理。
1.2.5 多源数据融合技术:从“感知”到“认知”
整合多种传感器的数据仅为起点,真正的挑战在于如何高效地融合这些异构信息,从而生成统一、可靠的情报输出。
| 融合层次 | 处理对象 | 优点 | 缺点 | 典型算法 |
|---|---|---|---|---|
| 数据级融合 | 传感器原始数据 | 信息保真度高,理论精度上限大 | 数据量庞大,计算复杂,对同步性要求极高 | - |
| 特征级融合 | 提取的特征信息(如RCS、频谱、图像纹理等) | 计算负荷适中,保留关键判别特征 | 特征提取过程可能导致部分信息丢失 | 贝叶斯网络、D-S证据理论 |
| 决策级融合 | 各传感器独立处理后的判断结果 | 鲁棒性强,实现简便,带宽需求低 | 整体性能受限于各子系统的判断准确性 | 加权平均、卡尔曼滤波、逻辑模板 |
在低空安防实际应用中,目前以决策级融合与特征级融合为主流方案。系统通过建立统一的时空基准框架,运用卡尔曼滤波等算法对来自不同传感器的目标点迹进行关联与去重,最终形成一条连续、稳定且可信的综合航迹。在此基础上,借助AI模型进一步评估目标的威胁等级与飞行意图,实现从单纯“感知”到深度“认知”的跨越。
二、关键能力与实战应用场景
先进的技术架构必须经受实战检验。多维传感器低空安防网络的核心优势,在于其提供的精准管控能力和智能化响应机制,这是传统手段无法比拟的。
2.1 核心能力剖析
系统的能力体系围绕“发现—研判—处置”的闭环流程构建,集中体现为三大核心功能。
2.1.1 “黑飞”即时发现与预警
这是整个安防体系最基础也最关键的环节,彻底改变了以往依赖群众举报或事后追责的被动防御模式。
整个预警流程高度自动化。例如,在成都大运会等重大安保任务中,从雷达首次捕获目标到平台自动生成预警信息,响应时间可控制在20秒以内,实现了近乎实时的威胁发现,为后续应对争取了宝贵时间窗口。
2.1.2 空域临时封控与动态管理
在举办重大活动、执行要人警卫任务或应对突发公共事件时,对特定空域实施临时性禁飞管控尤为关键。
电子围栏技术:可在电子地图上灵活划定任意形状的虚拟管制区域,划分为三个层级:
- 预警区:目标进入该区域后,系统自动提升监控优先级,并向指挥中心发出提示。
- 警戒区:一旦入侵,系统启动声光报警、语音驱离等主动警示措施。
- 禁飞区:若目标强行闯入,系统将联动反制装置,或向指挥员申请最高级别处置权限。
动态授权与“白名单”管理:支持根据任务需求临时授予特定飞行器通行权限,并对已注册的合法用户实行快速放行机制,兼顾安全与效率。
对于执行航拍、巡检、物流等任务的合作无人机,可将其信息预先录入“白名单”数据库。当这些无人机在授权的时间段和划定的空域内飞行时,系统能够自动识别并予以放行,真正实现**“管住该管的,放开该放的”**这一精细化管理模式。2.1.3 敏感区域智能响应与处置
高效应对威胁是构建安防闭环的关键环节。系统具备与多种反制设备智能联动的能力,确保发现即响应。| 处置手段 | 技术原理 | 优点 | 适用场景 |
|---|---|---|---|
| 无线电干扰 | 发射大功率干扰信号,压制无人机的遥控与图传链路,迫使其返航或降落。 | 作用范围广,成本相对较低。 | 适用于开阔区域,且周边电磁环境影响可控的场合。 |
| 导航诱骗 | 发送虚假的GPS/北斗导航信号,欺骗无人机定位系统,引导其飞往指定安全区域。 | 控制精准,可实现“无损捕获”。 | 适合城市核心区,避免因无人机失控坠落造成次生伤害。 |
| 物理捕获 | 通过“网枪”无人机发射捕捉网,或使用激光武器实施硬杀伤。 | 处置效果最直接、最可靠。 | 用于极端情况或无人活动的隔离区域。 |
智能响应机制
平台可根据威胁目标的类型、位置、速度以及所在防区的敏感等级,自动生成最优处置预案,并向指挥员推荐执行方案。例如:针对闯入机场净空区的无人机,系统优先建议采用导航诱骗方式,以避免对机场通信导航系统的干扰;而对于携带不明挂载物、高速逼近人群的无人机,则可能立即触发物理摧毁指令,最大限度降低风险。2.2 典型应用场景深度剖析
理论结合实践,多维传感器构成的低空安防网络已在多个城市关键场景中成功落地,展现出显著成效。2.2.1 重大活动与赛事安保
场景特点:人流高度密集,安保要求极高,必须实现“零差错”、“零黑飞”。 部署方案:- 在场馆及周边制高点布设多套毫米波雷达与AI光学设备,构建360度无死角探测圈。
- 沿核心区域边界部署无线信号侦测装置,提前发现并定位可疑飞手位置。
- 在指挥中心设立临时指挥所,接入统一指挥平台,实现与现场安保力量的实时联动。
- 配置移动式反制车辆,根据平台指令灵活调度部署。
2.2.2 轨道交通与关键基础设施防护
场景特点:呈线性分布,沿线环境复杂,传统人工巡检效率低且存在安全风险。 部署方案:- 在重点站点、车辆段、桥梁隧道等关键节点部署固定探测设备。
- 结合无人机自动巡检系统,对轨道沿线开展常态化巡查。
- “地面雷达+AI视频”系统负责监控外部威胁,如大型机械靠近、山体滑坡前兆等。
- 无人机巡检系统则专注于检查接触网、轨道状态、信号灯等设施运行情况。
2.2.3 核心商业区与高校管理
场景特点:人流量大,建筑密集,既面临安全挑战,也存在日常管理需求。 部署方案:- 利用现有楼宇制高点,部署集成毫米波雷达与AI视觉的一体化探测设备。
- 将低空安防平台与校园或商圈现有的安防管理系统对接,实现数据互通。
安全防范:系统可识别未经报备的航拍无人机,防止商业机密泄露或师生隐私被侵犯。同时,对在人群上空“异常盘旋”、“快速俯冲”等具有潜在威胁的行为进行分级预警,及时通知安保人员介入处理。
辅助管理:借助系统的广域视角,可用于监测人流密度与交通拥堵状况,为商圈客流疏导和校园应急疏散提供科学的数据支持。
三、数据互联与城市级智慧治理平台
如果说多维传感器构成了低空安防网的“感官”,那么数据互联与智慧治理平台便是其“大脑”与“中枢神经”。它并非孤立存在的安防工具,而是深度融入城市数字化转型进程中的新型基础设施。其核心价值在于打破信息孤岛,推动跨部门、跨领域的协同治理。
3.1 数据互联平台:从“孤岛”到“一网统管”
传统城市管理中,公安、交通、应急、城管等部门系统各自独立,数据标准不统一,形成大量“数据烟囱”。低空安防网的建设为此提供了突破口——以低空态势数据为切入点,促进跨部门数据汇聚与共享。 统一数据底座:平台通过标准化的数据接入协议(如GB/T 28181扩展、MQTT等),将来自前端各类传感器(雷达、光学、射频等)的异构数据进行清洗、转换与对齐,统一汇入数据湖或实时数据库中。 打破信息壁垒:平台通过开放标准化API接口,将处理后的低空态势信息推送至公安指挥中心、交通调度平台、应急响应系统等多个终端。这使得原本无法感知空中动态的地面管理系统首次具备了“上帝视角”。 构建统一低空态势图:这是平台最直观的成果呈现。在一个GIS(地理信息系统)地图上,实时动态展示所有低空目标的类型、位置、高度、速度、航迹及其威胁等级。指挥人员可通过一张图全面掌握全城低空动态,真正达成**“一网统管”**的治理目标。3.2 智能指挥引擎:从“人脑决策”到“AI辅助”
随着数据融合程度加深,平台进一步引入AI分析能力,推动指挥模式由依赖经验的人工判断向智能化辅助决策转变。通过对历史数据的学习与实时态势的建模,系统可预测飞行路径、评估威胁等级,并生成处置建议,提升整体响应效率与准确性。在大规模、高强度的安保任务中,面对瞬息万变的低空态势,仅依靠人力进行判断与调度已显乏力,不仅效率低下,还容易出现误判。智能指挥引擎融合大数据与人工智能技术,为指挥人员提供强有力的决策支撑,实现高效精准的应急响应。
智能决策流程
威胁自动评估
系统内置动态威胁评估模型,综合分析目标飞行行为(如是否偏离航线、异常悬停)、所在区域敏感度(是否临近政府机关、机场或核电站)、时间背景(是否处于重大活动期间)以及目标属性(是否属于白名单设备)等数十个维度,实时计算每个空中目标的威胁指数,为后续处置提供科学依据。
预案智能生成
一旦某目标的威胁指数超过预设阈值,系统将自动从预案库中匹配最优应对策略,并生成具体的处置建议。例如推荐使用何种反制手段、规划最佳拦截路径,并预测可能影响范围,提升响应的针对性和可操作性。
资源自动调度
在获得指挥员授权后,系统可自动向周边警力、无人机反制小组及应急分队下发指令,同时规划最短抵达路线,实现“感知—决策—行动”的快速闭环管理,大幅压缩响应时间。
通过“AI辅助决策”模式,指挥员得以从繁杂的信息筛选中解脱,专注于核心战略判断,显著提高整体指挥效能与处置精度。
平台无缝对接:构建空地协同体系
低空安防系统的最大价值,在于其与城市现有智慧安防基础设施的深度融合,形成一体化联动机制。
与视频监控网对接
平台可接入城市“雪亮工程”或“天网”系统的海量摄像头资源。当发现低空目标时,系统能自动调用其飞行轨迹下方的地面摄像设备,实施接力式跟踪,并对地面可疑人员(如操控飞手)进行锁定,实现“空地一体、联动追踪”的立体化监控。
与应急指挥系统对接
若发生无人机坠落、碰撞等安全事故,平台会第一时间将事故精确位置、现场视频等关键信息推送至110、119、120等应急指挥中心,协助救援力量迅速抵达现场,提升突发事件处置能力。
与城市物联网(IoT)平台对接
通过与城市物联网平台的数据交互,拓展更多场景应用。例如,当监测到无人机在危险化学品仓库上空盘旋时,系统不仅能启动低空防御措施,还可联动仓库内部安防系统,关闭通风装置、启动喷淋系统,实现多层次风险防控。
赋能政策与管理创新
技术创新必须与制度革新同步推进。低空安防网为城市管理者提供了精细化治理工具,推动了一系列新型管理模式的落地。
实名登记与电子标识(e-ID)
依托无线信号侦测系统,平台可读取无人机的电子ID,为推行“一机一码”的实名登记制度提供技术支撑。监管部门可像管理机动车一样,对无人机实施全流程身份化管理,强化源头管控。
动态空域管理
基于“电子围栏”和“白名单”功能,城市可实现空域的分时、分区、分类动态调控。例如,在工作日开放特定航线供物流无人机通行,节假日则在公园等人流密集区设置临时禁飞区。这种灵活管理模式,在保障安全的同时,充分释放低空资源的经济潜力。
智能分级预警机制
取代传统“一刀切”式禁飞方式,平台根据威胁评估结果实施差异化响应。对于误入预警区的普通航拍无人机,可能仅触发语音警告并引导离开;而对于高速闯入核心禁飞区的不明目标,则立即启动最高级别应急预案,做到精准防控、有的放矢。
战略意义:重塑城市安全与经济发展格局
多维传感器构成的低空安防网络,远不止是一个单一的安全系统。它正逐步成为筑牢城市安全底线、护航低空经济成长、驱动产业数字化转型的核心基础设施,深刻改变未来城市的运行逻辑与治理范式。
4.1 夯实城市公共安全的新基座
在三维立体化的城市空间中,传统的二维安防体系已难以应对新型挑战。低空安防网补齐了城市安全防护的关键短板。
从被动响应转向主动防御:将防护边界由地面延伸至低空,实现对潜在威胁的“早发现、快研判、准处置”,把风险化解在萌芽阶段。
提升韧性城市建设水平:在遭遇洪水、地震等自然灾害或突发公共事件时,系统可保障应急救援“生命通道”的空中畅通,确保救援无人机、勘察无人机顺利执行任务,是构建“韧性城市”的重要支撑。
应对非传统安全威胁:随着技术演进,利用无人机实施恐怖袭击、散布有害物质等新型安全风险日益突出。低空安防网构筑起一道可靠的“金钟罩”,为维护国家安全和社会稳定提供坚实的技术屏障。
4.2 护航低空经济的健康发展
任何新兴产业的繁荣发展,都依赖于“放得开”与“管得住”之间的平衡。低空安防网正是实现这一平衡的核心支点。
提供“数字空管”基础:如同为空中交通铺设“高速公路”与“信号灯”,通过对空域的精细化管理和飞行活动的有效监管,为无人机物流、城市空中交通(UAM)、空中观光等商业应用的大规模落地创造安全有序的运行环境。
增强市场与公众信心:一个安全可控的低空环境,有助于消除公众对隐私泄露和飞行安全的担忧,也为投资者和运营企业带来稳定的政策预期,吸引更多社会资本进入低空经济领域,形成良性发展循环。
“管”是为了更好地“放”
有效的监管并非对产业的制约,而恰恰是实现可持续发展的“安全带”。唯有在安全保障的基础上,政府才能更有信心、也更有能力进一步开放低空空域,充分释放低空经济所蕴含的巨大潜能。
低空安防网正是这一“安全带”的核心技术支撑载体,为城市空中秩序的建立提供了坚实基础。
4.3 推动安防产业与数字城市的协同升级
促进核心技术自主可控:大规模建设低空安防网络,显著拉动了上游产业链的技术突破需求。特别是在毫米波雷达芯片、高性能光学镜头、AI视觉算法、射频侦测及协议解析等关键领域,推动国内加大研发投入,加速实现国产替代与自主创新进程。
开辟安防产业新蓝海:围绕低空安全防护,已逐步形成涵盖传感器研发制造、平台软件设计、反制设备集成以及专业化运营服务在内的完整生态体系,为传统安防企业提供了转型升级的新路径和新增长点。
深化智慧城市融合发展:作为城市“数字孪生”架构中的重要一环,低空安防网所产生的大量高精度时空数据,能够与交通管理、气象监测、环境治理等多维城市数据深度融合,催生出更多智能化应用场景,成为提升城市治理现代化水平的关键驱动力。
结语
基于多维传感器构建的低空安防网络,已从概念走向现实,正深刻重塑高密度城市的安全治理模式。通过融合毫米波雷达、AI光学识别、声学阵列等多种感知手段,系统实现了全天候、全时段、全覆盖的立体化监控能力;依托数据互联互通与智能指挥中枢,达成了跨部门联动响应与精细化运行管理。
这一体系不仅是抵御“黑飞”无人机威胁的坚固“盾牌”,更是引导低空经济健康前行的“灯塔”。其在重大活动安保、重点设施防护等实际场景中的成功实践,充分验证了其突出的实战效能。
展望未来,随着技术持续迭代和应用不断拓展,这张覆盖城市天空的智慧安全网络,将逐步演变为智慧城市不可或缺的核心基础设施,在享受科技红利的同时,为公众提供更加可靠、可感的安全守护。
【省心锐评】
这张网防范的不只是无人机入侵,更是填补未来城市治理中的空中盲区。它并非封锁天空的“围墙”,而是为低空经济有序发展铺设的“数字轨道”与“智能信控系统”。



雷达卡


京公网安备 11010802022788号







