最近在研究新能源汽车仿真时接触到一个非常实用的工具——基于Matlab/Simulink开发的纯电动汽车动力性与经济性仿真模型。该模型覆盖了从电池到整车动力输出的完整链路,特别适合希望深入理解电动车系统工作原理的技术人员和学习者。
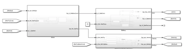
整个系统架构设计清晰,模块划分明确:电池包(Battery Pack)为电机控制器(Motor Controller)提供电能,驱动牵引电机(Traction Motor),通过减速器(Final Drive)将动力传递至车辆行驶系统(Vehicle Dynamics)。控制策略(Control Strategy)与驾驶员模型(Driver)协同作用,形成完整的控制闭环,逻辑流畅且易于理解。
本模型基于Matlab/Simulink平台搭建,集成了电池、电机、整车纵向动力学、控制逻辑以及驾驶员行为等多个核心模块。相较于MathWorks官方部分示例模型,此版本在结构上更加直观,便于快速掌握各部分功能关系。
参数管理方式尤为高效,所有关键变量均集中存储于parameters.m脚本文件中,避免了传统模型中参数分散于多个模块带来的维护难题。无论是调整电池容量、电机最大扭矩,还是修改整车质量,只需在该脚本中修改对应数值即可完成全局更新。
例如电池参数的设置如下所示:
% 电池参数
Batt.Capacity = 50; % 电量kWh
Batt.Voltage = 350; % 标称电压V
Batt.SOC_Init = 0.8; % 初始SOC
这种集中式配置极大提升了调试效率。曾有一次为某车企进行多版本参数比对,仅通过脚本中的Ctrl+F定位和批量替换,五分钟内完成了原本需两小时的手动修改任务。
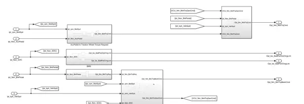
模型完全开放,未对任何子模块进行封装或加密处理,属于典型的“白盒”模型。以驱动电机为例,双击即可查看内部实现细节,其效率MAP图采用查表法建模,信号流向透明可见,甚至连基本的防误操作保护都未添加。
% 电机效率查表核心代码
Motor_Eff = interp2(Torque_Axis, Speed_Axis, Efficiency_Map,...
Actual_Torque, Actual_Speed, 'spline');
这种高透明度的设计尤其适用于教学场景。曾指导本科毕业设计时,学生直接在原模型基础上引出信号线,加入再生制动能量回收逻辑,无需重建模型即可实现功能扩展。
在验证方面,模型已与AVL Cruise仿真结果进行了对标测试。在NEDC工况下,两者能耗差异稳定控制在3%以内,主要性能曲线重合度超过95%,具备较高的工程参考价值。
值得一提的是,开发者甚至复现了Cruise中的驾驶员输入逻辑,使用相同的油门踏板映射关系,确保对比过程中的变量控制严谨可靠。
对于企业应用而言,该模型可作为低成本、高效率的动力系统方案评估工具。某OEM厂商曾利用此模型开展动力系统降本分析,快速模拟不同电机功率配置下的加速表现。例如将峰值功率由120kW降至100kW后,0-50km/h加速时间从3.2秒延长至3.8秒,此类量化结果在项目评审中极具说服力。
在高校教学中也展现出强大潜力。指导学生开展驱动系统设计课程时,鼓励其在此模型基础上进行二次开发。有小组尝试将原永磁同步电机替换为异步电机,并对比两种电机在WLTC循环下的效率分布特性,最终成果接近期刊论文水平。
关于软件兼容性,模型最初基于Matlab 2018a版本开发,建议使用2018a及以上版本打开。实际测试表明,虽然2022b等新版也能运行,但可能出现版本警告提示,尤其是Control Strategy模块中使用的S函数,在新环境中可能存在兼容性问题,建议优先选用推荐版本以规避潜在异常。



雷达卡


京公网安备 11010802022788号







